Analog Devices Inc. ADFS5758 16位电流/电压输出DAC
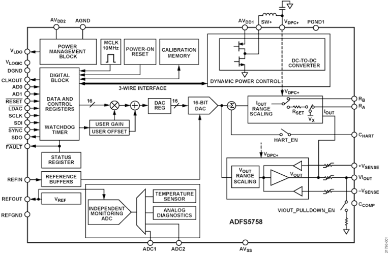
Analog Devices Inc. ADFS5758 16位电流/电压输出DAC通过功能安全认证,用于单极电流输出。该DAC完全符合SC3的系统功能要求。该器件可用于高达SIL 2的安全相关应用(按照IEC 61508标准)。这样,通过一个ADFS5758即可实现SIL 2,实现非冗余配置。ADFS5758的安全状态是开路/高阻抗。ADFS5758采用AVSS −33V(最小值)至AVDD1 +33V(最大值)电源供电,两个供电轨之间的最大工作电压为60V。片上动态功率控制 (DPC) 利用一个优化用于实现最小片上功耗的降压型直流-直流转换器,在4.95V至27V范围内将输出驱动器电路的电源电压 (VDPC+) 调节至VIOUT。CHART引脚可将HART®信号耦合到电流输出上。特性
- 通过SIL 2/SC3功能安全认证,用于TÜV Rheinland的单极电流输出,文件编号为968/FSP 2055.00/20
- 单个引脚上提供电流/电压输出
- 电流输出范围:0mA至20mA、4mA至20mA、0mA至24mA、±20mA、±24mA、−1mA至+22mA
- 电压输出范围(具有20%超量程):0V至5V、0V至10V、±5V和±10V
- 用户可编程失调和增益
- 高级片上诊断
- 12位ADC用于独立的监控功能,可验证输出和精度。
- 片上基准电压源
- 用于热管理的DPC
- 用户可编程失调和增益
- 强大的架构,包括输出故障保护
- EMC测试标准:IEC 61000-4-6传导抑制(10V,A类)
- IEC 61000-4-3辐射抑制(20V/m,A类)
- IEC 61000-4-2 ESD(±6kV接触,B类)
- IEC 61000-4-4电气快速瞬变 (EFT)(±4kV,B类)
- IEC 61000-4-5浪涌(±4kV,B类)
- CISRP 11辐射排放(B类)
- 32引脚、5mm × 5mm LFCSP
- −40°C至+105°C温度范围
应用
- 过程控制
- 执行器控制
- 通道隔离模拟输出
- 可编程逻辑控制器 (PLC) 和分布式控制系统 (DCS) 应用
- HART网络连接
框图
发布日期: 2020-12-04
| 更新日期: 2024-12-09
