Analog Devices Inc. EVAL-CN0560-FMCZ 评估板

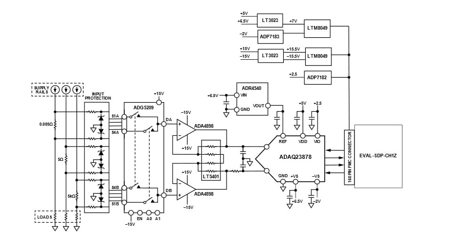
Analog Devices Inc. EVAL-CN0560-FMCZ评估板将分流电阻器和板载放大器相结合,驱动18位、15MSPS ADAQ23878精密 µ模块® 数据采集解决方案,可对三个电流范围进行高精度测量。ADI ADAQ23878 µ模块解决方案缩短了精密测量系统的开发周期。这一解决方案将元件挑选、优化及布局的设计重任从设计师身上移至器件,从而达成此目的。

EVAL-CN0560-FMCZ评估板借助一个160引脚的连接器,与高速系统演示平台 SDP-H1(EVAL-SDP-CH1Z)板实现互联。

必要设备

  • 电流源
  • 标准USB A转USB mini-B
  • 台式直流电源

软件

  • ACE
  • EVAL-CN0560-FMCZ ACE插件
  • SDP-H1驱动器

硬件连接

简化框图

框图 - Analog Devices Inc. EVAL-CN0560-FMCZ 评估板

动态性能设置

位置电路 - Analog Devices Inc. EVAL-CN0560-FMCZ 评估板
发布日期: 2022-07-26 | 更新日期: 2025-03-25