 |
|
ON Semiconductor NCV47701低压差稳压器ON Semiconductor NCV47701低压差稳压器是一款输出电流为350mA的集成式低压差稳压器,旨在用于恶劣的汽车环境,并拥有宽工作温度和输入电压范围。
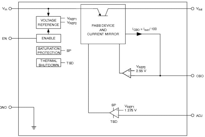
此器件提供可调整电压版本,输出电压精度为3%,具有高峰值输入电压同差和反向输入电压保护功能,还可提供过流保护、过热保护,并能控制输出电压的状态。集成式电流检测功能可提供诊断和系统保护功能。通过CSO引脚所连接的电阻可调整电流限制,而CSO引脚的电压与输出电流成正比。
特性
- 可调整电压版本(5V至20V),输出电压精度为±3%,±6%输出电压精度请参见其他器件
- 使能输入(5V逻辑兼容阈值),3.3V逻辑兼容阈值请参见NCV47710或NCV47711规范
- 保护功能:
- 电流限制
- 热关断
- 反向输入电压
- 精度为10%的可调电流限制(10mA至350mA)
- 无铅器件
应用
|
简化框图
 |
NCV47701PDAJGEVB LDO稳压器评估板
NCV47701PDAJGEVB用于评估NCV47701 350mA输出电流集成式低压差稳压器。
|
|
 |
发布日期: 2015-08-11
| 更新日期: 2022-03-11