特性
- 准谐振(QR)拓扑
- 输出电压的初级侧调节
- 用于次级侧稳压回路的直接光耦合器连接
- 通用和扩展范围内的大功率因数和低THD(满载时PF > 0.9、THD < 5%、1/3负载时 < 10%)
- 800V快速高压启动
- 空载和待机条件下极低的输入功率
- 集成输入电压检测(实现大功率因数能力)、直流电源轨检测和保护触发
- 可编程频率折返,具有谷值锁定功能,实现无噪声运行
- 可编程掉电和输入过压保护
- 智能自动重启定时器(ART)确保设备无闭锁
- 输入引脚,用于通过NTC管理实现远程保护(阈值迟滞和线性化)
应用
- 单级LED驱动器,大功率因数高达180W
- 两级LED驱动器,高达200W
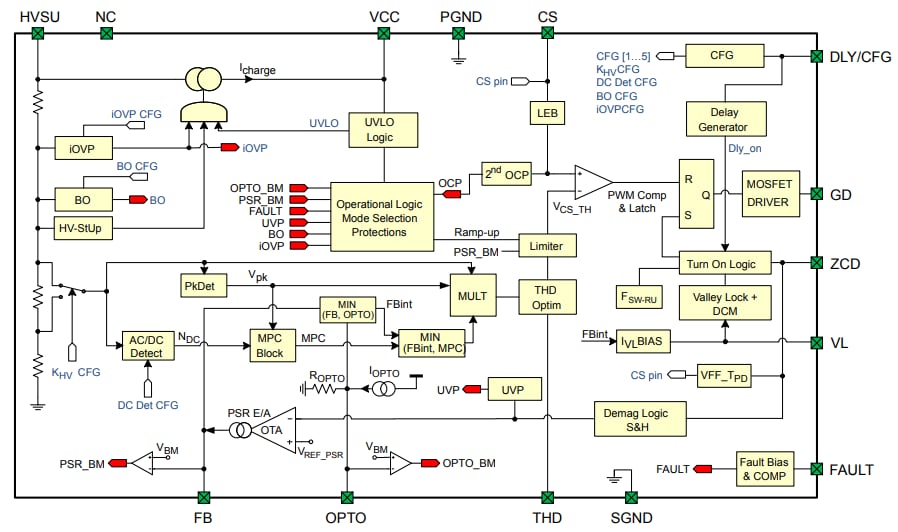
框图
发布日期: 2022-12-27
| 更新日期: 2023-06-09

