Texas Instruments LMR36503/LMR36503-Q1采用峰值电流模式控制架构,具有内部补偿功能,可在极小输出电容下保持稳定运行。LMR36503-Q1具有宽输入工作范围,有助于在深度输入电压骤降条件下保持正常运行,因此非常适合用于汽车应用,可耐受严苛的冷启动脉冲。LMR36503/LMR36503-Q1中的PGOOD标志可精确指示输出电压状态,无需外部监控器。LMR36503/LMR36503-Q1可从FPWM无缝转换为PFM,具有超低待机静态电流,因此可在低输出负载下支持更高系统效率。MODE/SYNC引脚型号有助于将LMR36503/LMR36503-Q1同步到外部时钟。通过正确选择电阻器,LMR36503-Q1 RT引脚型号可通过外部程序设定任何所需的开关工作频率。LMR36503/LMR36503-Q1具有丰富的特性,设计用于简化各种汽车终端设备的实施。LMR36503-Q1器件符合汽车应用类AEC-Q100认证。
LMR36503/LMR36503-Q1中的PGOOD标记精确指示输出电压状态,无需外部监控器。LMR36503/LMR36503-Q1可从FPWM无缝转换为PFM,具有超低待机静态电流,因此可在低输出负载下支持更高的系统效率。MODE/SYNC引脚型号有助于将LMR36503/LMR36503-Q1同步到外部时钟。通过正确选择电阻器,LMR36503-Q1 RT引脚型号可外部编程为任何所需的开关工作频率。LMR36503/LMR36503-Q1具有丰富的特性,设计用于简化各种汽车终端设备的实施。LMR36503-Q1器件符合汽车应用类AEC-Q100认证。
特性
- 符合汽车应用类AEC-Q100标准(仅限LMR36503-Q1)
- 器件温度等级1:-40°C至+125°C (TA)
- 支持功能安全
- 可提供文档,协助功能安全系统设计
- 效率:>70%(5mA时)
- IQ(开关IQ)在24VIN 至3.3VOUT(固定输出选项)时为4µA
- 微型解决方案尺寸和低元器件成本
- 2mm × 2mm HotRod™封装,带可湿性侧翼
- 内部补偿
- 设计用于汽车应用
- 结温范围:–40°C至+150°C
- 伪随机扩频,符合CISPR 25 EMI标准
- 宽输入电压范围:3.0V(下降阈值)至65V
- 可提供可调节、3.3V和5V固定输出电压选项
- 可与MODE/SYNC引脚型号同步
- 200kHz至2.2MHz,具有RT引脚型号可调节FSW
- 引脚兼容LMR36506-Q1(65V、600mA)
应用
- 高级辅助驾驶系统 (ADAS)
- 车身电子产品和照明
- 信息娱乐与仪表板
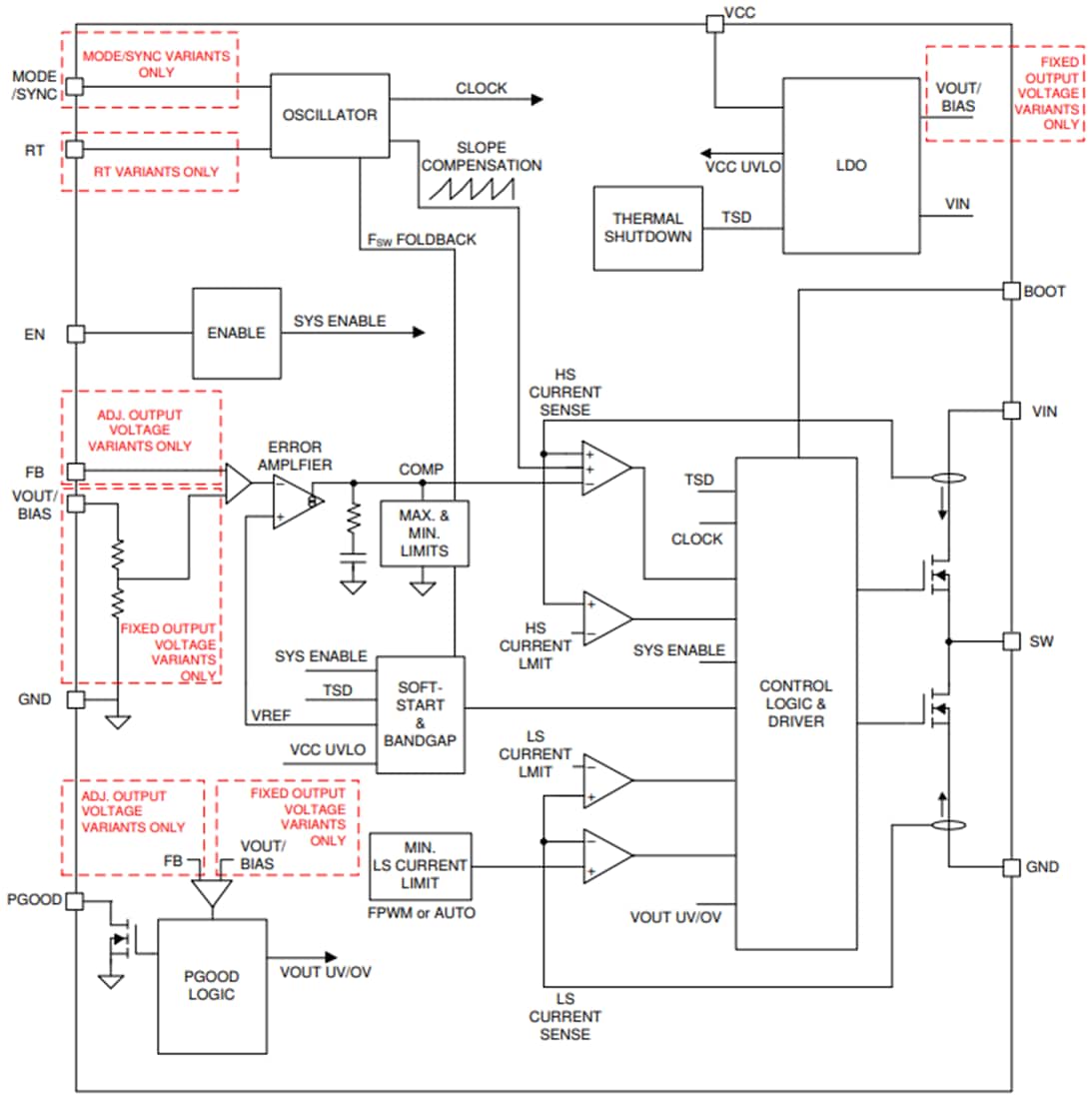
功能框图
发布日期: 2020-10-26
| 更新日期: 2024-09-06

