Microchip Technology dsPIC33CK1024MP710系列可控制BLDC、PMSM、ACIM、SR和步进电机。该DSC非常适合用于开关模式电源(交流/直流、直流/直流、 UPS和PFC),可对降压、升压、反激式、半桥、全桥、LLC和其他电源电路进行高精度数字控制,实现尽可能高的能效。这些器件还非常适合用于高性能通用/稳健应用。
特性
- 符合AEC-Q100标准
- 工作条件
- 3V至3.6V,-40°C至+125°C(直流至100MIPs)
- 3V至3.6V,-40°C至+150°C(直流至70MIPs)
- dsPIC33CK CPU
- 256Kb至1024Kb程序闪存(带ECC)和128Kb数据RAM
- 快速六周期除法
- 双分区闪存,用于LiveUpdate功能
- LiveUpdate
- 代码高效(C和汇编语言)架构
- 40位宽累加器
- 单周期 (MAC/MPY),双数据提取
- 单周期,混合符号MUL加硬件除法
- 支持32位乘法
- 5组中断情景选择寄存器,用于快速中断响应
- 零开销循环
- RAM内存内置自检 (MBIST)
- 时钟管理
- 快速RC (FRC)
- 内部振荡器
- 可编程PLL和振荡器时钟源
- 参考时钟输出
- 故障安全时钟监控器 (FSCM)
- 快速唤醒和启动
- 带分频器(244小数)的8MHz备份FRC (BFRC),可提供标称32.768kHz输出,占空比为50%
- 电源管理
- 低功耗管理模式:睡眠、空闲和打盹
- 集成上电复位和欠压复位
- 高分辨率PWM,精细边缘布局
- 多达12个PWM通道
- 250ps PWM分辨率
- 定时器、输出比较和输入捕获
- 1个通用16位定时器
- 外设触发发生器 (PTG) 模块
- 8个SCCP模块
- 定时器、捕获/比较和PWM模式
- 16位或32位时基
- 16位或32位捕获
- 四深捕获缓冲器
- 完全异步工作,可在睡眠模式下工作
- 9个MCCP/SCCP模块,包括定时器、捕获/比较和PWM
- 1个MCCP
- 8个SCP
- 16位或32位时基
- 16位或32位捕获
- 四深捕获缓冲器
- 高级模拟
- 5个ADC模块
- 12位3.5Msps ADC
- 多达27个转换通道
- 250ns转换延迟
- 6个DAC/模拟比较器模块
- 12位DAC,带硬件斜率补偿
- 15ns模拟比较器
- 共享DAC/模拟比较器输出
- 3个运算放大器模块,20MHz GBW
- 摆率:40V/s
- 失调:±1mV
- 5个ADC模块
- 通信接口
- 3个UART模块,支持DMX和LIN/J2602协议
- 3个4线SPI/I2S模块
- 2个CAN灵活数据速率 (FD) 模块
- 3个I2C模块,支持SMBus
- PPS支持函数重映射
- 2个SENT模块
- 8个直接内存访问 (DMA) 通道
- 外设
- 3个正交编码器接口 (QEI),具有4个输入(A相、B相、主页和索引)
- 8个可配置逻辑单元 (CLC),具有内部连接,用于选择外设和PPS
- 2个电流偏置发生器 (CBG)
- 支持调试器开发
- 在线和在应用编程
- 3个复杂断点和5个简单断点
- 符合IEEE 1149.2标准 (JTAG) 边界扫描
- 跟踪缓冲器和运行时监视
- 安全性
- DMT (Deadman定时器)
- ECC(纠错码),用于闪存
- WDT (看门狗定时器)
- CodeGuard™安全装置
- CRC(循环冗余校验)
- 通过ICSP™写入禁止闪存OTP
- RAM内存内置自检 (MBIST)
- 双速启动
- 故障安全时钟监控 (FSCM)
- 备用FRC (BFRC)
- 无盖内部稳压器
- 虚拟引脚,用于冗余和监控
- 符合ISO 26262标准,按照ISO 26262工艺开发
应用
- 功率因数校正 (PFC)
- 交错PFC
- 临界导通PFC
- 无桥PFC
- 直流/直流转换器
- 降压、升压、正向、反激和推挽
- 半桥/全桥
- 相移全桥
- 谐振转换器
- 直流/交流
- 半桥/全桥逆变器
- 谐振逆变器
- 电机控制
- BLDC
- PMSM
- SR
- ACIM
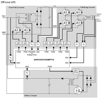
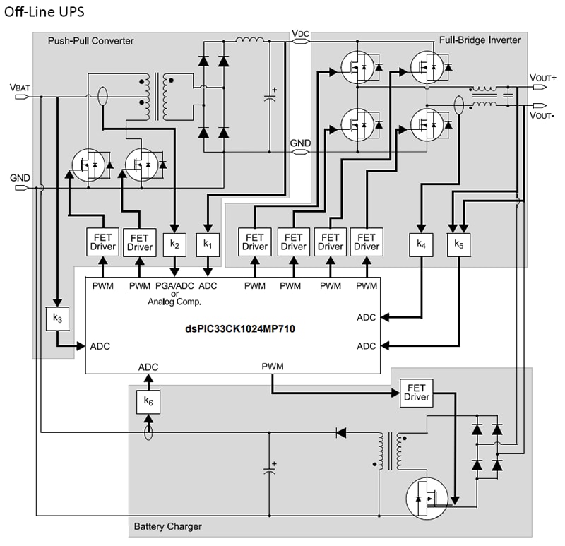
框图
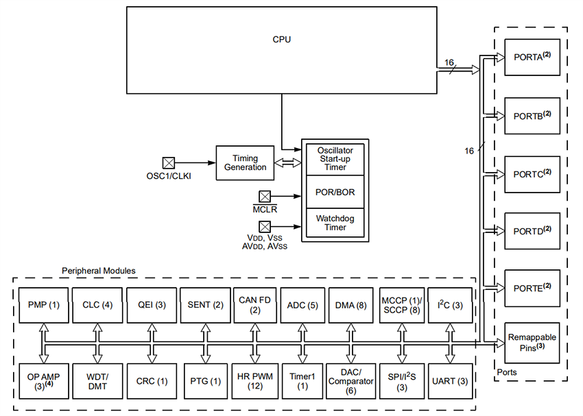
CPU框图
发布日期: 2023-06-13
| 更新日期: 2023-10-09

