ROHM Semiconductor LogiCoA003-EVK-001 评估板
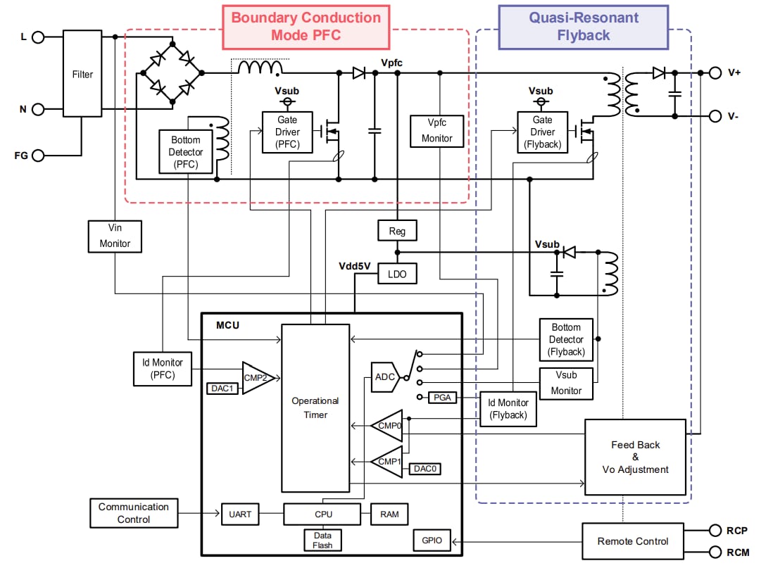
ROHM Semiconductor LogiCoA003-EVK-001评估板旨在评估和演示LogiCoA ™(逻辑转换器和放大器)解决方案的性能。 LogiCoA™ 是一款电源解决方案,通过模拟-数字混合控制实现开关电源管理。该评估板专为采用模拟-数字混合控制的边界导通模式PFC转换器和准谐振反激式转换器而设计。LogiCoA003-EVK-001评估板采用ML62Q2035 LogiCoA™ 微控制器作为电源控制器,用于控制BCM-PFC转换器和QR反激式转换器。此评估板还包括用于BCM-PFC和QR反激转换器应用电路中的外部组件,如栅极驱动器、MOSFET、二极管、LDO和变压器。LogiCoA003-EVK-001评估板第一级PFC转换器以边界导通模式(BCM)运行。在边界导通模式下,MOSFET在电感电流为零的时刻导通,从而可减少开关损耗。LogiCoA003-EVK-001评估板最后一级的反激转换器采用准谐振(QR)模式运行。在QR模式运行下,当漏极电压较低时会打开MOSFET,这有助于减少开关损耗。
LogiCoA003-EVK-001评估板配备了用于调节输出电压的模块。该模块可通过调节微控制器的参数实现输出电压的调整,而无需更换元器件。
规范
- 85 V 到 264 V 的输入电压范围
- 输入频率范围:47 Hz至63 Hz
- 启动电压范围:80V至120V
- 输出电压范围:21.6 V至26.4 V
- 直流输出电流为 4 A
- 过流保护范围:2A至4.8A
- 电源效率:87%
- 功率因数:0.97
方框图
LogiCoA™电源解决方案概述
接线图
概览图像
发布日期: 2025-08-01
| 更新日期: 2025-08-19
